- 索 引 号:qz06907-1110-2023-00008
- 备注/文号:晋陈政〔2023〕21号
- 发布机构:晋江市陈埭镇人民政府
- 公文生成日期:2023-03-17
晋陈政〔2023〕21号
晋江市陈埭镇人民政府关于印发陈埭镇
山洪灾害防治预案的通知
各村(社区居)委会、镇直各单位:
现将《陈埭镇山洪灾害防治预案》印发给你们,请认真贯彻执行。
晋江市陈埭镇人民政府
2023年3月17日
陈埭镇山洪灾害防治预案
第一章、总则
1.1序言
为了防止和减轻我镇内涝、洪涝灾害,做到有计划、有准备地防御山洪灾害,最大限度地减轻山洪灾害造成的人民群众生命和财产损失,特制定本镇山洪灾害防御预案。
山洪灾害是指山丘区由于降雨引起的山洪泥石流,滑坡等对人民生命财产造成损失的灾害。山洪灾害防御预案是指现有工程设施的条件下,针对可能发生的各类山洪灾害而预先编制的防御方案、对策和措施,是本镇防汛指挥和防洪调度、抢险救灾的依据。
1.2编制依据
(一)《中华人民共和国水法》、《中华人民共和国防洪法》、《中华人民共和国水土保持法》、《地质灾害防治条列》、《中华人民共和国气象法》、《中华人民共和国河道管理条例》、《国家山洪灾害防御预案编制大纲》、《全国山洪灾害防治县级非工程措施建设实施方案编制大纲》等国家颁布的有关法律、法规。
(二)《福建省县级山洪灾害防治非工程措施建设实施方案编制大纲》、《福建省县级山洪灾害防治监测预警系统建设技术要求》等各级地方人民政府颁布的有关地方性法规、条例及规定。
有关规程、规范和技术标准。
1.3编制原则
(一)坚持科学发展,体现以人为本,保障人民群众生命财产安全为首要目的。
(二)贯彻安全第一,常备不懈,以防为主,防、抢、救相结合。
(三)落实行政首长负责制,分级管理责任制,分部门责任制,技术人员责任制和岗位责任制。
(四)工程措施和非工程相结合,广泛发动群众,调动全社会的因素参加防洪。
1.4 适用范围
本预案适用于陈埭镇行政区。
1.5 预案编制
本预案由晋江市防汛办负责组织辖区内镇政府编制镇级山洪灾害防御预案。
镇级山洪灾害防御预案的编制内容包括:调查了解区域内的自然和经济社会基本情况、历年山洪灾害的类型及损失情况,分析山洪灾害的成因及特点,在调查研究的基础上划分危险区和安全区;确定镇、村级防御组织机构人员及职责;充分利用已有的监测及通信设施、设备,制定实时监测及通信预警方案,确定预警程序及方式,根据预报及时发布山洪灾害预警信息;确定转移安置的人员、路线、方法等,拟定抢险救灾、灾后重建等各项措施,安排日常的宣传、演练等工作。
第二章、基本情况
2.1自然情况
2.1.1地理位置
陈埭镇位于晋江东部平原,全镇总面积38.4平方公里。
2.1.2河流概况
我镇属晋江流域,全镇共有10条主要河流。
境内河流情况表
|
河流名称 |
境内河长(km) |
境内流域面积(km2) |
流经村 |
备注 |
|
九十九溪 |
|
|
苏厝、湖中、四境、大乡、西坂、岸兜、溪边、涵口、横坂、洋埭、高坑、海尾、庵上、仙石 |
|
|
梧桐溪 |
661.35 |
198402.5 |
梧埭 |
|
|
西滨中沟 |
5724 |
28620 |
梧埭、宫口、桂林、西霞美、坊脚 |
|
|
湄源沟 |
4004 |
20020 |
西坂、四境、花厅口、鹏头、江头 |
|
|
双湄沟 |
5370 |
26850 |
西坂、鹏头、岸兜、四境、江头 |
|
|
阔沟 |
5059 |
25295 |
横坂、霞村、涵埭、溪边 |
|
|
烟浦沟 |
6141 |
30705 |
庵上、洋埭、海尾、仙石 |
|
|
横奋沟 |
2518 |
12590 |
横坂、洋埭、涵埭、霞村 |
|
|
永浦沟 |
9483 |
47415 |
洋埭 |
|
2.1.3重要水利工程概况
我镇共有重要水利工程11处,其中:水闸11处等。
重要水利工程情况表
|
名称 |
位置 |
设计库容(万m3) 过闸流量(m3/s) |
设计洪水标准 |
备注 |
|
海美万广水闸 |
海尾村 |
5.0 |
P=20% |
|
|
仙石湄洲水闸 |
仙石村 |
25.5 |
P=20% |
|
|
洋埭永浦水闸 |
洋埭村 |
37.5 |
P=20% |
|
|
大沙港团结水闸 |
涵埭、溪边、岸兜 |
38.4 |
P=20% |
|
|
溪边水闸 |
溪边 |
8.2 |
P=20% |
|
|
乌边港水闸 |
溪边、岸兜 |
500 |
P=20% |
|
|
岸兜水闸 |
岸兜村 |
9.3 |
P=20% |
|
|
鹏头水闸 |
鹏头村 |
16.2 |
P=20% |
|
|
南港水闸 |
江头、西滨片 |
65.9 |
P=20% |
|
|
六源港水闸 |
洋埭、仙石 |
136 |
P=20% |
|
|
江头围垦闸 |
西坂、江头 |
16.1 |
P=20% |
|
2.2经济社会情况
2.2.1行政区划情况,人口数量及分布情况
陈埭镇辖26个行政村,294个村民小组,总人口约8万人(不包括外来人口),主要分布在河道边。
2.2.2耕地面积产业结构,国内生产总值及人均收入
全镇总耕地面积约6700亩,农业人均约0.084亩,区域内生产水稻、蔬菜,农民人均年收入2.8万元。
2.3历史山洪灾害损失及山洪灾害成因
2.3.1历史山洪灾害损失情况
无
2.3.2山洪灾害成因
1.降雨强度大。暴雨是诱发山洪灾害的重要因素,近年来,我市极端天气频发,台风影响频繁,暴雨记录频现,容易形成局部洪水,引发洪涝灾害。
2.人类活动致使生态、地质环境恶化。由于矿山开采、修路建房以及其它工程建设,破坏了原有地形地貌,造成水土流失,产生大量泥沙,涌入溪河和水利工程,淤积水域,削弱了防洪能力。在强降雨的影响下,地质灾害往往伴随着山洪水一同泛滥,造成危害。
3.工程调蓄洪能力差。新中国成立以来,晋江市坚持不懈地开展农田水利基本建设,初步形成蓄、引、提并举,排涝、灌溉、供水及防洪防潮相结合的水利工程体系,但由于部份工程年久老化严重,难以发挥蓄洪错峰的作用,加上缺乏大中型控制性水利工程,拦蓄洪水调洪能力差。
4.河道行洪能力降低。人与水争地加剧,个别单位和个人水患意识不强,擅自占用河道建设,向河道中倾倒渣土、垃圾等,致使河床不断抬高,行洪断面日趋变窄,妨碍正常行洪。
5.防灾意识不强。群众掌握山洪灾軎防御常识主动性不强,防范积极性不高。个别群众存在侥幸心理和麻痹思想,对山洪灾害造成的危害认识不足,警惕性差,避灾知识缺乏。
2.4山洪灾害防御现状
2.4.1防灾非工程措施现状及存在问题
1.全镇都已开通电话,村组之间用电话联系。每年汛前各村都成立了防汛机构;制定防、抢、撤方案,各村专人负责紧急情况的雨量监测汛情传递工作。目前,镇上有雨量测报站25处,水位监测点1处。
2.群众防灾、避险意识有待加强。大部分群众对山洪的危害性还认识不清,不够重视,汛期降雨期间警惕性不高,对房前屋后的山体没有进行定期检查,对汛期期间的天气变化关注不够等。
2.4.2防灾工程措施现状及存在问题
1.防灾工程措施设施较简单、设防标准低。各种防灾基础设施脆弱,河道的防洪减灾能力仍然不高。
2.由于自然因素和人们不合理的生活生产开发活动,导致我镇局部地区发生滑坡,涉及人口多,治理难度大。
第三章、危险区、安全区的划分
3.1划分的原则
(一)危险区(山洪灾害易发区):危险区是指受山洪灾害威胁的区域,一旦发生山洪、泥石流、滑坡,将直接造成区内人员伤亡以及房屋、设施的破坏。危险区一般处于河谷、沟口、河滩、陡坡下、低洼处和不稳定的山体下。
(二)安全区:安全区是指不受山洪、泥石流、滑坡威胁,地质结构比较稳定,可安全居住和从事生产活动的区域。安全区是危险区人员的避灾场所。安全区一般应选在地势较高,平坦或坡度平缓的地方,避开河道、沟口、陡坡、低洼地带。
3.2危险区、安全区的划分
危险区、安全区布置见附图,危险区受灾人员情况及安置点位置见附表2。
第四章、组织指挥体系
4.1.镇级组织指挥机构
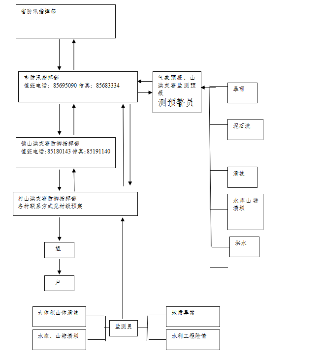
镇组织指挥机构的构成:镇山洪灾害防御任务由镇成立防汛指挥机构(与山洪灾害组织机构相同),领导和组织山洪灾害防御工作,镇主管领导任指挥长,相关部门负责人为成员。山洪灾害防御指挥机构下设监测、信息、转移、调度、保障等5个工作小组和2~3个应急抢险队(每队不少于10人)。指挥部设在镇政府办公室,负责指挥部日常事务。防汛机构值班电话:85180143,传真:85191140。指挥组成人员具体见附表1。
4.1.1各村防汛指挥机构
镇内各行政村成立以村主任为负责人的山洪灾害防御工作组。同时,各村成立以基干民兵为主体的1~2个应急抢险队(每队不少于10人)。每个村、组均要落实降雨和水位、工程险情、泥石流、滑坡监测人员,确定一名或几名信号发送员,并造花名册报送镇、市防汛办备查。(具体可查看各村级山洪灾害防御预案)
4、2、1职责和分工
(一)本镇总指挥对本镇山洪灾害防御预案负总责。
(二)各村山洪灾害防御小组总指挥对本辖区山洪灾害防御预案具体负责。
4.2.2分工
监测组:由镇村两级机构负责雨量测报,威胁区及溪沟水位,泥石流、滑坡点的位移等信息。
信息组:各种信息收集,掌握暴雨、洪水、预报雨情,为领导决策提供依据。
转移组:按照指挥部命令及预警通知,做好威胁区群众转移工作,同时确保转移途中和安置后的人员安全。
调度组:负责抢险人员的调配、管理抢险救灾物资等工作。
保障组:由民政、卫生等负责临时转移群众的基本生活和医疗保障组织工作,负责被安置户原屋的搬迁、建设、新的房基,审批手续等工作。
应急抢险组:由镇武装干部组织以民兵为主体应急抢险队伍,负责本辖区抢险救援工作。
信号发送员:镇确定若干名信息传递员,可指定信息组组员担任,在获得险情监测信息或接受到紧急避灾转移命令后,立即按预定信号发布报警信号。
图1
镇级山洪灾害防御预案组织指挥机构图

![]()
![]()
第五章、监测、预报、预警
5.1山洪灾害雨、水情临界值确定
镇负责将接到市级防汛指挥机构发布的预报内容和预警等级通知各个村,同时根据警报等级做出相应的响应措施。雨水情标准分类根据各个村情况确定不同的预警标准, 并在今后实际运用中修订完善。
1.村无危险区采用以下标准
山洪预警降雨量划分标准
|
预警分类指标分类 |
雨量指标 |
水位指标 |
|
警戒雨量/水位 (准备转移)
|
P1h=40mm P3h=60mm P6h=80mm P12h=100mm P24h=120mm |
当溪河水位达10年一遇洪水线或河道水位站水位达警戒水位且有继续上升趋势时的水位。
|
|
危险雨量/水位 (立即转移)
|
P1h=60mm P3h=80mm P6h=100mm P12h=120mm P24h=160mm |
当溪河水位达20年一遇洪水位或河道水位站水位达保证水位且有继续上升趋势时的水位。 |
2.村受单一类型山洪灾害威胁且人数不超过3人
山洪预警降雨量划分标准
|
预警分类 指标分类 |
雨量指标 |
水位指标 |
|
警戒雨量/水位 (准备转移) |
P1h=30mm P3h=50mm P6h=70mm P12h=90mm P24h=110mm |
当溪河水位达10年一遇洪水线或河道水位站水位达警戒水位且有继续上升趋势时的水位。
|
|
危险雨量/水位 (立即转移) |
P1h=50mm P3h=70mm P6h=90mm P12h=110mm P24h=150mm |
当溪河水位达20年一遇洪水位或河道水位站水位达保证水位且有继续上升趋势时的水位。 |
3.村受多种类型山洪灾害威胁或人数超过3人
|
预警分类指标分类 |
雨量指标 |
水位指标 |
|
警戒雨量/水位 (准备转移)
|
P1h=20mm P3h=40mm P6h=60mm P12h=80mm P24h=100mm |
当溪河水位达10年一遇洪水线或河道水位站水位达警戒水位且有继续上升趋势时的水位。
|
|
危险雨量/水位 (立即转移)
|
P1h=40mm P3h=60mm P6h=80mm P12h=100mm P24h=140mm |
当溪河水位达20年一遇洪水位或河道水位站水位达保证水位且有继续上升趋势时的水位。 |
5.2实时监测
降雨量、河流险工险段的情况,河流水位泥石流和滑坡等信息。
5.2.1监测要求
各村信息监测组组长抓好监测工作,组织组员做好雨情等收集,为山洪灾害防御工作提供依据。
5.3通讯
结合镇上的实际情况,确定通讯方式为:固定电话,移动电话,广播等。
5.4预报预警
5.4.1预报内容
气象预报、溪河洪水预报、水库水位预报、泥石流和滑坡预报。
5.4.2预警内容
暴雨洪水预报信息;暴雨洪水监测信息;降雨、洪水位是否达到临界值;水库及山塘水位监测信息;可能发生泥石流或滑坡的监测和预报信息等。
5.4.3预警等级及启用机制
根据气象预报、溪河洪水预报、水库水位预报、泥石流和滑坡预报,将山洪灾害预警紧急性由低到高分为三个级别。
(一)Ⅲ级预警
Ⅲ级预警:当降雨量及水位达到警戒雨量及水位时,且无明显泥石流、滑坡、工程险情及其他山洪灾害发生征兆。
镇级防汛指挥机构响应上级命令,并向村级防汛指挥机构发布Ⅲ级预警,总指挥安排,副总指挥协助Ⅲ级预警响应工作。镇监测组与村监测组加强雨量、水位、泥石流及滑坡监测,并及时反馈信息;镇应急抢险组组成巡逻小组,当发现异常现象向防汛指挥机构及附近群众报警。转移组及转移信号发送员与村转移通知组负责通知受警戒雨量及水位威胁的群众,让群众提高警惕性,并做好随时转移准备。保障组做好后勤保障工作,保证在险情发生时能够提供及时、充足的抢险救灾物质。调度组负责协调各个小组工作,保证各个小组共同做好山洪灾害防御工作。信息组做好市、镇、村三级防汛机构各种山洪灾害相关信息共享,并保证实时交流。
(二)Ⅱ级预警
Ⅱ级预警:当降雨量及水位达到危险雨量及水位时,且有明显泥石流、滑坡、工程险情及其他山洪灾害发生征兆。
镇级防汛指挥机构响应上级命令,并向村级防汛指挥机构发布Ⅱ级预警,总指挥安排,副总指挥协助Ⅱ级预警响应工作。镇监测组与村监测组加强雨量、水位、泥石流及滑坡监测,并及时反馈信息;镇应急抢险组整装待命,保证在险情发生时能够第一时间投入抢险工作。转移组及转移信号发送员与村转移通知组负责通知受山洪灾害威胁的群众,并带领群众立刻转移。保障组安排发放救灾物质,同时保证在险情发生时能够提供充足抢险物质。调度组负责协调各个小组工作,保证各个小组共同做好山洪灾害防御工作。信息组做好市、镇、村三级防汛机构各种山洪灾害相关信息共享,并保证实时交流。
(三)Ⅰ级预警
Ⅰ级预警:当洪水、泥石流、滑坡、工程险情及其他山洪灾害已经发生。
镇级防汛指挥机构可直接向村级防汛指挥机构发布Ⅰ级预警,同时向上级汇报情况,总指挥安排,副总指挥协助Ⅰ级预警响应工作。镇监测组与村监测组不间断进行雨量、水位、泥石流及滑坡监测,并及时反馈信息;镇应急抢险组投入抢险救灾工作。转移组及转移信号发送员与村转移通知组保证受山洪灾害威胁的群众安全转移。保障组安排发放救灾物质,同提供充足抢险物质。调度组负责协调各个小组工作,保证各个小组共同做好山洪灾害防御工作。信息组做好市、镇、村三级防汛机构各种山洪灾害相关信息共享,并保证实时交流。
5.4.4预警发布及程序
(一)一般情况下(Ⅱ~Ⅲ级预警),山洪灾害预警信号由市防汛指挥部发布,按市→镇→村→组→户的次序进行预警。
(二)遇到紧急情况(Ⅰ级预警)时,行政村可上报市防汛指挥部,并可直接发布预警信息。
图2
Ⅱ~Ⅲ级预警程序示意图

图3
Ⅰ级预警程序示意图

5、4、5预警方式
设置预警信号(电话、手机、短信、广播、山洪灾害监测系统网上发布等),报警信号(广播、锣声、手摇报警器)。
第六章 转移安置
6.1转移安置
6.1.1转移的原则
遵循先人员后财产,先老弱病残人员后一般人员的原则,有组织的转移。
6.1.2转移的地点
原则上向附近的高地和安全区撤离,具体路线由各村根括辖区的地形情况制定。
6.1.3安置方式
安置方式采用集中分散相结合,确保每个对象有房住,有饭吃,有衣穿。
6.1.4避灾的应急措施
当交通、通讯中断时,威胁区的群众应自发团结自救,自觉监测险情,遇到危险时,自行地向安全地段撤离,确保不受伤害。
6.2转移纪律
(一)镇干部必须亲临一线,现场指挥群众撤离安置、包村干部包到人,确保灾民不掉队。
(二)受灾群众必须服从命令,听从指挥,无条件按照指定转移安置计划命令执行。负责转移的责任人对不服从转移命令的人员可采取强制措施。
(三)未受灾农户或受灾较轻的灾民户应按照统一安排妥善安置受灾严重农户的衣食住行等,不得推脱扯皮,拒绝灾民进住。
(四)在转移安置过程中,对不履行职责的干部和拒不执行安置的农户追究责任,机关人员给予严肃处理。
第七章 抢险救灾
7.1抢险救灾准备
(一)抢险队伍:镇上至少组织30人,每村至少10人。
(二)物资准备:每个镇必须配备相应的抢险救灾物资(包含相关医疗设备)。
(三)抢险工具:应急抢险组队员自行配照明设备一套,铁锨一把;每个镇、村需另行储存备用的抢险工具。
7.2抢险救灾
1.一旦发生险情,在及时向上一级山洪灾害防御指挥部门报告的同时,山洪灾害发生地的指挥机构要立即按照应急方案部署抢险救灾工作,确保灾区人民群众的生命安全,尽量减少财产损失。
2.镇国土资源、水利部门要迅速组织技术力量查明山洪灾害的类型、活动范围、发展趋势、圈定危险地段,参与指导安全抢险救灾,对可能造成新的危害的山体、建筑物等要安排专人监测、防御。
3.发生灾情,抢险救援队伍要迅速进入现场,首先把被困人员迅速转移到安全地带,抢救被压埋人员,实施应急简易工程措施。
4.卫生部门要迅速组织急救人员抢救受伤人员,清理现场、对灾区作好卫生防疫工作。
5.民政部门要做好灾民转移安置抚恤工作,对紧急转移的人员作好临时安置,发放粮食、衣物。
6.镇人民政府防汛抗旱指挥组其它成员单位按照各自职能做好抢险救灾工作。
山洪灾害防御预案启动和执行流程图

第八章 保障措施
8.1汛前检查
每年汛前,由县(市)级防汛指挥部门负责组织辖区内乡(镇)进行汛前检查。乡(镇)级防汛指挥部门总指挥指挥各小组对本乡(镇)辖区内山洪灾害防御工程措施及非工程措施等进行全面检查,发现问题,登记造册并马上处理;对可能引发山洪灾害的工程、区域等安排监测组成员监测;同时由信息组组长将情况反馈县(市)级防汛领导机构,确保安全度汛。
8.2宣传教育
镇、村要利用会议、广播、电视、标语等形式向群众进行防汛、防灾安全宣传和知识教育。
镇、村组织群众熟悉转移路线及安置方案。
镇、村组织区域内人员开展实战演练。
8.3纪律
为及时、有效地实施预案,需制定相应的工作纪律,以确保各项工作落到实处。
各责任人执行职责纪律:实行行政首长总负责,各有关部门分工负责。《中华人民共和国防洪法》明确规定:防汛抗洪工作实行各级人民政府首长负责制,统一指挥,分级部门负责,抓实抓好做到有备无患,发生汛情时要立即赶赴现场指挥抗洪和救灾,对于造成重大损失的,要按照《国务院特大安全事故行政责任追究的规定》坚决追究有关领导和当事人的责任。
紧急转移纪律、灾民安置纪律:见本文6.2转移纪律。
第九章 附则
(一)各村可根据本预案结合当地实际情况制定具体防御预案,报上一级防汛指挥部门备案。
(二)本预案自印发之日起执行,预案有效期为3年,每隔3年修订一次。
附件:1.陈埭镇区位图
2.陈埭镇监测点及主要水利工程分布图
3.组织机构人员表
4.易受灾人员转移安置信息表
5.抢险救灾物质储备信息表
6.危险区、安置点分布图
附件3
组织指挥机构人员表
|
组织指挥机构职位 |
姓名 |
职务 |
电话 |
组员人数 |
组员来源 |
|
总指挥 |
许著赟 |
镇长 |
13850753678 |
|
- |
|
副总指挥 |
丁永达 |
党委政法委员、镇政府副镇长 |
13505022921 |
|
- |
|
副总指挥 |
陈基鑫 |
住房和城乡建设局陈埭分局分局长 |
13559620303 |
|
|
|
副总指挥 |
蔡晓旭 |
自然资源局陈埭分局分局长 |
13636900625 |
|
|
|
监测组组长 |
王文默 |
农发科工作人员 |
13328997730 |
1 |
|
|
信息组组长 |
赖志勇 |
党政办主任 |
18965381617 |
4 |
|
|
转移组组长 |
各工作点点长 |
副科级领导干部 |
|
80 |
各工作点工作人员 |
|
调度组组长 |
庄进宝 |
农发科科长 |
15105006001 |
8 |
农发科全体人员 |
|
保障组组长 |
洪文挺 |
卫生院院长 |
13808552004 |
15 |
党政办、发展服务中心人员、卫生院医务人员、粮站、供销社、交警中队人员 |
|
应急抢险一组组长 |
张克明 |
民兵应急分队(一排)负责人 |
13636993929 |
30 |
民兵应急分队(一排)全体人员 |
|
应急抢险二组组长 |
林志雄 |
民兵应急分队(二排)负责人 |
15959993109 |
30 |
民兵应急分队(二排)全体人员 |
易受灾人员转移安置信息表
|
所在村 |
户数 |
人数 |
转移通知组长 |
组长联系电话 |
转移安置点 |
|
南霞美村 |
0 |
0 |
陈振明 |
13799558379 |
南霞美小学 |
|
梧埭村 |
0 |
0 |
林风转 |
13905985098 |
村委会 |
|
宫口村 |
1 |
1 |
林长乐 |
13905070929 |
宫口村委会 |
|
桂林村 |
0 |
0 |
林加春 |
15906000007 |
村委会 |
|
西霞美村 |
0 |
0 |
林毓丛 |
13505057353 |
西霞美村委会 |
|
坊脚村 |
0 |
0 |
林伟杰 |
18150922223 |
坊脚小学 |
|
岸兜村 |
0 |
0 |
丁增佳 |
13305955666 |
村委会 |
|
江头村 |
0 |
0 |
丁国庆 |
15805085555 |
江头中心小学 |
|
鹏头村 |
0 |
0 |
丁文海 |
13805959251 |
鹏头庆莲寺 |
|
溪边村 |
1 |
1 |
丁棋玮 |
15159532777 |
溪边小学 |
|
西坂村 |
3 |
8 |
丁锦漳 |
13505033388 |
西坂小学 |
|
四境社区 |
0 |
0 |
丁振近 |
139050565690 |
陈埭镇求聪小学 |
|
花厅口村 |
0 |
0 |
丁双枝 |
13808510635 |
花厅口村小学 |
|
湖中村 |
0 |
0 |
张志烟 |
13788805554 |
张氏祠堂 |
|
苏厝村 |
0 |
0 |
苏千白 |
13905979899 |
群德小学 |
|
大乡 |
4 |
5 |
陈聪荣 |
13960276663 |
第五实幼、紫峰小学、紫峰中学 |
|
横坂村 |
2 |
14 |
许景生 |
13905969542 |
横坂小学 |
|
涵口村 |
0 |
0 |
陈奕灿 |
18960262329 |
紫峰小学,紫峰中学 |
|
霞村村 |
0 |
0 |
谢嘉鑫 |
13960359208 |
霞村小学 |
|
涵埭村 |
0 |
0 |
李连来 |
13506956867 |
涵埭小学 |
|
洋埭村 |
0 |
0 |
林伟锋 |
13506068012 |
龙林中心小学 |
|
庵上村 |
0 |
0 |
陈清育 |
13615900111 |
村委会 |
|
仙石村 |
0 |
0 |
刘世强 |
15960580882 |
村委会 |
|
高坑村 |
0 |
0 |
陈良江 |
13860701955 |
高登小学 |
|
海尾村 |
0 |
0 |
谢文猛 |
13860753192 |
海尾村委会 |
|
江浦社区 |
0 |
0 |
温富生 |
13645924086 |
五小江浦分校 |
附件5
抢险救灾物质储备信息表
|
物质名称 |
单位 |
数量 |
保管员 |
联系电话 |
储存地点 |
|
编制袋 |
万条 |
1.5 |
王文默 |
13328997730 |
镇政府 |
|
砂石料 |
m3 |
3000 |
王文默 |
13328997730 |
仙石堆料场 |
|
救生衣 |
件 |
50 |
王文默 |
13328997730 |
镇政府 |
|
铁锹 |
把 |
200 |
王文默 |
13328997730 |
镇政府 |
|
雨衣、雨鞋 |
套 |
50 |
王文默 |
13328997730 |
镇政府 |
|
柴油抽水泵 |
台 |
1 |
留集培 |
13860752310 |
仙石堆料场 |
|
抢险运输车辆 |
辆 |
1 |
留集培 |
13860752310 |
仙石堆料场 |
|
装载机 |
辆 |
1 |
留集培 |
13860752310 |
仙石堆料场 |
|
挖掘机 |
辆 |
1 |
留集培 |
13860752310 |
仙石堆料场 |
抄送:水利局、防汛办。
![]()
晋江市陈埭镇人民政府 2023年3月17日印发
扫一扫在手机上查看当前页面


闽公网安备:35058202000114号
晋江政务
闽政通APP
